Svrha i upotreba inertnog gasa na tankerskim brodovima




Univerzitet Crne Gore
Univerzitet Crne Gore
Univerzitet Crne Gore

U okviru nastave na predmetu Brodski mašinski kompleks je 13. maja 2021. godine održano gostujuće online predavanje. Studentima je gospodin Slavenko Staničić, prvi oficir palube na MOL kompaniji, bivši student Pomorskog fakulteta Kotor i član Bokeljske mornarice Kotor, približio i objasnio svrhu i upotrebu inertnog gasa na tankerskim brodovima.

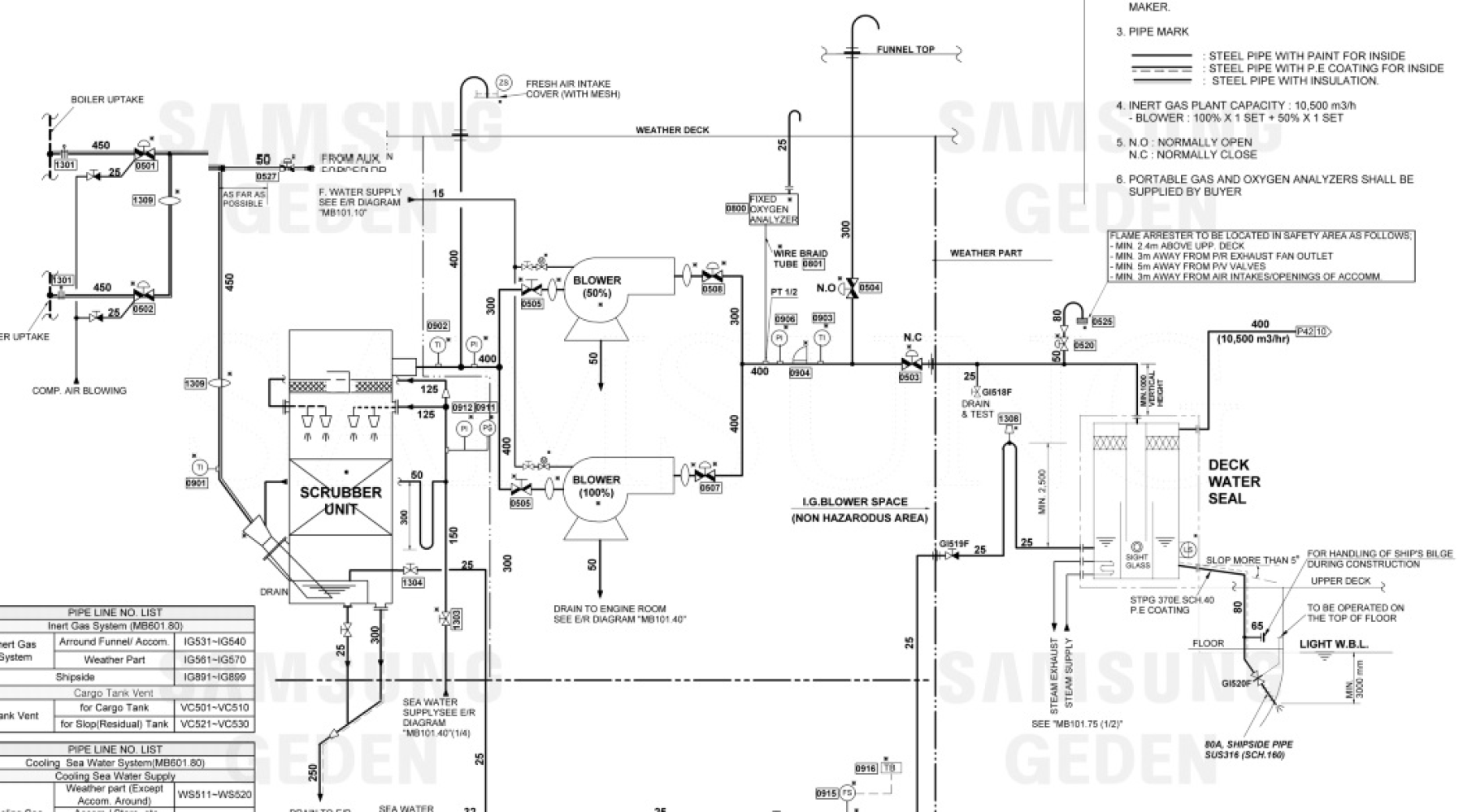
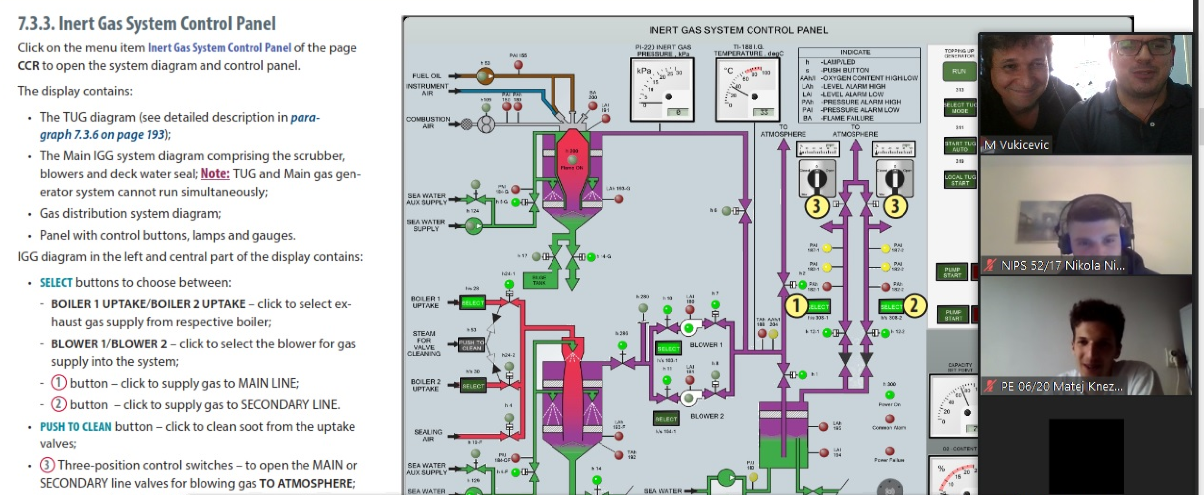
U uvodnom dijelu je bilo riječi o nastanku inertnog gasa, hlađenju i prečišćavanju (od nastanka u kotlu pa sve do tkz.vodene brtve na palubi). Potom su naglašene mjere sigurnosti na tankerima i metode zaštite tankova od eksplozije i sprečavanje zapaljenja gorivih smješa unutar tankova, kao što je metoda odstranjivanja kiseonika koja jako značajna s praktičnog stanovišta (lakše je primjenjiva metoda i mnogo je sigurnije u odnosu na neke druge metode). Studentima je prikazana tehnička šema vezana za sistem inertnog gasa i objašnjeni svi elementi koji sačinjavaju ovaj sistem na brodu i njihove funkcije.

Tokom drugog dijela predavanja bilo je riječi o distribuciji inertnog gasa kao i o zaštitnim elementima koji se nalaze na palubi tj. do samog ulaska ovog gasa u tankove tereta. Dati su i primjeri iz prakse kako bi studenti imali kompletnu sliku.

Na kraju predavanja su prikazane fotografije svih elemenata o kojima je bilo riječi kako bi student dobili cjelovitu sliku, a nakon toga je prikazan sistem na tankerskom simulatoru firme Transas LCC (Aframax).

Studentima je naglašeno da se kroz proces obuka pomoraca sprovode i obuke za tanker brodove i da studenti koji se odluče da kadeturu odrade baš na ovom tipu broda treba da detaljnije uđu u samu problematiku.

Ovo predavanje je još jedno u nizu aktivnosti na Pomorskom fakultetu koje se sprovode da bi se studentima prenijelo znanje i iskustvo aktivnnih pomorca. Organizator gostujućeg predavanja je mr Miroslav Vukičević saradnik u nastavi na predmetu Brodski mašinski kompleks.

 

Broj posjeta : 424



Ne propustite nijednu važnu vijest, pretplatite se na vijesti Akademski forum.